Array ( [cat_id] => 47 [cat_name] => 机电传动自控 [unique_id] => jidianchuandongzikong [parent_id] => 0 [url] => http://www./product/jidianchuandongzikong ) 变频控制柜-ylg060net永利娱高
电能质量治理 电力能源管理 智能配电设备 机电传动自控 智慧数字电力 品牌战略授权
变频控制柜

产品概述

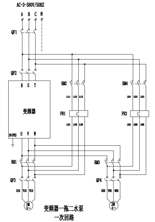
ZHXK-VGL变频器控制柜可广泛应用于冶金、化工、石油、供水、矿山、建材、电机行业等泵类、风机、空气压缩机、轧钢机、注塑机、皮带运输机等各种中压电机设备。变频柜采用封闭柜式结构,防护等级一般为IP20,IP21,IP30等,采用型材骨架,表面涂敷喷塑,且容易并柜安装,上端可配置母线,变频器面板外引至柜体外表可直接操作,根据需要可设置就地和远程控制或PC/PLC通讯控制,具有很直观的各种显示功能。变频器是变频柜的专用配套产品,其变频调速功能及主要技术参数取决于内设变频器的规格型号和外围的配置状况。变频器柜根据用途的不同和功能的各异其差别也很大,一般根据工矿要求定制。比较定型的有:恒压供水变频柜(1控1,1控2,1控3等),自动扶梯变频控制柜,中央空调循环水泵变频柜, 风机变频节能柜。

性能特点

跟踪用户负荷与主机数据通讯,实时跟踪用户负荷及气温变化,实现节电率40%—70%。

冷暖两用变频  用一台变频器实现夏季冷却水泵变频,冬季温水泵变频的两用功能切换使用。

整机质量可靠  90%以上元器件采用国际知名品牌,完善的保护功能和电磁兼容特性。

改造灵活简便   无需另请设计和安装公司,远大负责按用户需求实现一步到位或分步改造。

服务可靠方便  主机和变频系统均由远大提供售后服务,避免工作推诿。


方案原理

设计依据

GB7251.1-1997《低压成套开关设备和控制设备》

GBT 14048.1-2000《低压成套开关设备和控制设备 总则》

GB 55024-2022《建筑电气与智能化通用规范》

GB 50054-2011《低压配电设计规范》

技术参数

额定工作电压

AC380V

成套设备的额定电流

630A~10A;

额定频率

50Hz

额定绝缘电压

AC660V

辅助电路绝缘电压

AC500V

额定冲击耐受电压

主回路:8kV,辅助回路:4kV

电气间隙

≥10mm

爬电距离

≥12.5mm

过电压类别

Ⅳ类

触电保护类别

I类

污染等级

3级

外壳防护等级

IP44.(特殊要求可订制)

应用环境

本产品工作场所海拔不超过2000米,环境温度-25℃~+40℃,相对湿度:日平均不大于95%,月平均不大于90%。

本产品运行场所应具备无有害气体、可燃气体、蒸汽等污染,无导电性或者爆炸性尘埃,运行场所应无经常性的剧烈机械振动。

本产品避免长期在潮湿环境中放置,如受潮或者凝露,为避免短路,切忌第一时间通电试验,需在专业工程师指导下采取正确方法措施后进行故障排除。

上述为正常使用环境条件,如果实际使用环境不同于上述正常环境条件,由用户与制造厂协商解决。


型号含义

外观结构

选型参考

 

型号

变频器功率(KW)

变频器数量

额定输出电流(A)

柜型

XL-VGL-0.4/11

11

1

27

XL/GGD

XL-VGL-0.4/22

22

1

44

XL-VGL-0.4/30

30

1

60

XL-VGL-0.4/45

45

1

85

XL-VGL-0.4/55

55

1

105

XL-VGL-0.4/75

75

1

138

XL-VGL-0.4/90

90

1

173

XL-VGL-0.4/200

200

1

370

XL-VGL-0.4/250

250

1

450

XL-VGL-0.4/315

315

1

564

XL-VGL-0.4/30+11

30+11

2

87

XL-VGL-0.4/45+11

45+11

2

112

XL-VGL-0.4/55+11

55+11

2

132

XL-VGL-0.4/75+11

75+11

2

165

订货须知

电力系统图;

系统电压等级;

匹配治理设备参数;

极相(单相/三相);

线路运行参数(效果最佳)

负载性质;

特殊要求注明;

©2024 版权所有 ylg060net永利娱高